新闻中心

搜索:

风机常识分享:风机常用计算公式

文章来源:鑫佳通 作者:风机小编 发布时间:2017-03-20 08:30:09 浏览次数:11268

风机常识-风机知识:

风机是一种用于压缩和输送气体的机械,从能量观点来看,它是把原动机的机械能量转变为气体能量的一种机械。


风机分类及用途:

按作用原理分类

透平式风机--通过旋转叶片压缩输送气体的风机。

容积式风机—用改变气体容积的方法压缩及输送气体机械。

按气流运动方向分类

离心式风机—气流轴向驶入风机叶轮后,在离心力作用下被压缩,主要沿径向流动。

轴流式风机—气流轴向驶入旋转叶片通道,由于叶片与气体相互作用,气体被压缩后近似在园柱型表面上沿轴线方向流动。

混流式风机—气体与主轴成某一角度的方向进入旋转叶道,近似沿锥面流动。

横流式风机—气体横贯旋转叶道,而受到叶片作用升高压力。

按生产压力的高低分类(以绝对压力计算)

通风机—排气压力低于112700Pa;

鼓风机—排气压力在112700Pa~343000Pa之间;

压缩机—排气压力高于343000Pa以上;

通风机高低压相应分类如下(在标准状态下)

低压离心通风机:全压P≤1000Pa

中压离心通风机:全压P=1000~5000Pa

高压离心通风机:全压P=5000~30000Pa

低压轴流通风机:全压P≤500Pa

高压轴流通风机:全压P=500~5000Pa

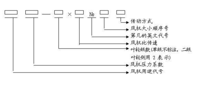
一般通风机全称表示方法


型式和品种组成表示方法

压力:

离心通风机的压力指升压(相对于大气的压力),即气体在风机内压力的升高值或者该风机进出口处气体压力之差。它有静压、动压、全压之分。性能参数指全压(等于风机出口与进口总压之差),其单位常用Pa、KPa、mH2O、mmH2O等。

流量:

单位时间内流过风机的气体容积,又称风量。常用Q来表示,常用单位是;m3/s、m3/min、m3/h(秒、分、小时)。(有时候也用到“质量流量”即单位时间内流过风机的气体质量,这个时候需要考虑风机进口的气体密度,与气体成份,当地大气压,气体温度,进口压力有密切影响,需经换算才能得到习惯的“气体流量”。

转速:

风机转子旋转速度。常以n来表示、其单位用r/min(r表示转速,min表示分钟)。

功率:

驱动风机所需要的功率。常以N来表示、其单位用Kw。


风机常用参数、技术要求:

一般通、引风机:全压P=….Pa、流量Q=…m3/h、海拔高度(当地大气压)、传动方式、输送介质(空气可不写)、叶轮旋向、进出口角度(从电机端正视)、工作温度T=…℃(常温可不写)、电动机型号…….等。

高温风机及其它特殊风机:全压P=…Pa、流量Q=…m3/h、进口气体密度Kg/m3、传动方式、输送介质(空气可不写)、叶轮旋向、进出口角度(从电机端正视)、工作温度T=.....℃、瞬时最高温度T=…℃、进口气体密度Kg/m3、当地大气压(或当地海拨高度)、含尘浓度、风机调节门、电动机型号、进出口膨胀节、整体底座、液力偶合器(或变频器、液体电阻启动器)、稀油站、慢转装置、执行器、启动柜、控制柜….等。                    

风机高转速注意事项(B、D、C传动的)

1、4-79型:2900r/min ≤5.5号;1450 r/min ≤10号;960 r/min ≤17号;

2、4-73、4-68型:2900r/min ≤6.5号;1450 r/min ≤15号;960 r/min ≤20号;

风机常需用的计算公式(简化,近似,一般情况下用):

2.1海拨高度换算当地大气压:

(760mmHg)-(海拨高度÷12.75)=当地大气压 (mmHg)

注:海拔高度在300m以下的可不修正。

1mmH2O=9.8073Pa、 1mmHg=13.5951 mmH2O  、760 mmHg=10332.3117 mmH2O

2.2风机流量0~1000m海拨高度时可不修正;1000~1500M海拨高度时加2%的流量;

1500~2500M海拨高度时加3%的流量;2500M以上海拨高度时加5%的流量。

比转速:ns

“空气调节、卫生工学”标准

每平方米地面面积的换气量(米³/时•米²)

风机刚开始工作时轴承部位的振动很小,但是随着运转时间的加长,风机内粉尘会不均匀的附着在叶轮上,逐渐破坏风机的动平衡,使轴承振动逐渐加大,一旦振动达到风机允许的最大值11mm/s时(用振幅值表示的最大允许值如下),风机必须停机修理(清除粉尘堆积,重做动平衡)。因为这时已是非常危险的,用户千万不可强行使用。在风机振动接近危险值时,有测振仪表的会报警。

风机轴承振动的最大允许值为:

(1)用轴承震动速度有效显示时为:11mm/s。

(2)用轴承振幅显示时为以下值:

a.电机同步转速为3000转/分时:最大允许值为:0.1mm(双振幅)

b.电机同步转速为1500转/分时:最大允许值为:0.2mm(双振幅)

c.电机同步转速为1000转/分时:最大允许值为:0.31mm(双振幅)

d.电机同步转速为750转/分时:最大允许值为:0.4mm(双振幅)

e.电机同步转速为600转/分时:最大允许值为:0.5mm(双振幅)

f.电机同步转速为500转/分时:最大允许值为:0.6mm(双振幅)

风机的轴承温度正常时为≤70℃,如果一旦升高到70℃,有电控的应(会)报警。此时应查找原因,首先检查冷却水是否正常?轴承油位是否正常?如果一时找不到原因,轴承温度迅速上升到90℃,有电控的应(会)再次发出报警、停车信号。

风机开、停或运转过程中,如发现不正常现象应立即进行检查,检查发现的小故障应及时查明原因设法消除。如发现大故障(如风机剧烈振动、撞击、轴承温度升剧烈上升等)应立即停车进行检查。

风机首次运行一个月后,应重新更新更换润滑油(或脂)以后除每次拆修后应更换外,正常情况下1~2月更换一次润滑油(或脂),也可根据实际情况更换润滑油(或脂)。

正确的维护、保养,是风机安全可靠运行,提高风机使用寿命的重要保证。因此,在使用风机时,必须引起充分的重视。

叶轮的维修、保养:

在叶轮运转初期及所有定期检查的时候,只要一有机会,都必须检查叶轮是否出现裂纹、磨损、积尘等缺陷。

只要有可能,都必须使叶轮保持清洁状态,并定期用钢丝刷刷去上面的积尘和锈皮等,因为随着运行时间的加长,这些灰尘由于不可能均匀地附着在叶轮上,而造成叶轮平衡破坏,以至引起转子振动。

叶轮只要进行了修理,就需要对其再作动平衡。如有条件,可以使用便携试动平衡仪在现场进行平衡。在作动平衡之前,必须检查所有紧定螺栓是否上紧。因为叶轮已经在不平衡状态下运行了一段时间,这些螺栓可能已经松动。

机壳与进气室的维修保养:

除定期检查机壳与进气室内部是否有严重的磨损,清除严重的粉尘堆积之外,这些部位可不进行其他特殊的维修。

定期检查所有的紧固螺栓是否紧固,对有压紧螺栓部的风机,将底脚上的蝶形弹簧压紧到图纸所规定的安装高度。

轴承部的维修保养:

经常检查轴承润滑油供油情况,如果箱体出现漏油,可以把端盖的螺栓拧紧一点,这样还不行的话,可能只好换用新的密封填料了。

轴承的润滑油正常使用时,半年内至少应更换一次,首次使用时,大约在运行200小时后进行,第二次换油时间在1~2个月进行,以后应每周检查润滑油一次,如润滑油没有变质,则换油工作可延长至2~4个月一次,更换时必须使用规定牌号的润滑油(总图上有规定),并将油箱内的旧油彻底放干净且清洗干净后才能灌入新油。

如果要对风机轴承作更换,应注意以下事项:

在将新轴承装入前,必须使轴承与轴承箱都十分清洁。将轴承置于温度约为70~80℃的油中加热后再装入轴上,不得强行装配,以避免伤轴。

其余各配套设备的维修保养:

各配套设备包括电机、电动执行器、仪器、仪表等的维修保养详见各自的使用说明书。这些使用说明书都由各配套制造厂家提供,本制造厂将这些说明书随机装箱提供给用户。

风机停止使用时的维修保养

风机停止使用时,当环境温度低于5℃时,应将设备及管路的余水放掉,以避免冻坏设备及管路。

风机长期停车存放不用时的保养工作

(1)将轴承及其它主要的零部件的表面涂上防锈油以免锈蚀。

(2)风机转子每隔半月左右,应人工手动搬动转子旋转半圈(既180°),搬动前应在轴端作好标记,使原来最上方的点,搬动转子后位于最下方。

风机震动剧烈:

1、风机轴与电极轴不同心。

2、基础或整体支架的刚度不够。

3、叶轮螺栓或铆钉松动及叶轮变形。

4、叶轮轴盘孔与轴配合松动。

5、机壳、轴承座与支架,轴承座与轴承盖等联接螺栓松动。

6、叶片有积灰、污垢、叶片磨损、叶轮变形轴弯曲使转子产生不平衡。

7、风机进、出口管道安装不良,产生共振。

轴承温升过高:

1、轴承箱振动剧烈

2、润滑脂或油质量不良、变质和含有灰尘、沙粒、污垢等杂质或充填量不当。

3、轴与滚动轴承安装歪斜,前后两轴承不同心。

4、滚动轴承外圈转动。(和轴承箱摩擦)。

5、滚动轴承内圈相对主轴转动(即跑内圈和主轴摩擦)

6、滚动轴承损坏或轴弯曲。

7、冷却水过少或中断(对于要求水冷却轴承的风机)。

8、机壳或进风口与叶轮摩擦。

电动机电流过大或温升过高:

1、启动时,调节门或出气管道内闸门未关严。

2、电动机输入电压低或电源单相断电。

3、风机输送介质的温度过低(即气体密度过大),造成电机超负荷。

4 、系统性能与风机性能不匹配。系统阻力小,而留的富裕量大,造成风机运行在低压力大流量区域。


上一条:一分钟看透:施工合同审查全部关键点!值得收藏! 下一条:各类型通风空调风口归类总结 返回列表